利達LD4800G-A中繼模塊接線安裝技術
介紹:
利達LD4800G-A中繼模塊內置安全柵,主要用于編碼型防爆感煙探測器、感溫探測器、手動火災報警按鈕、消火栓按鈕的接口,應用于全系列火災報警控制器系統中,它具有驅動能力,可以連接 1~10 只編碼型防爆探測器或編碼型防爆手動火災報警按鈕或編碼型防爆消火栓按鈕,可以上報探測器的地址及火警信息。本產品無污染、功耗低,適用于各種工業及民用建筑。滿足 GB 16806-2006《消防聯動控制系統》、CCCF-CPRZ-15《消防類產品認證實施規則》,取得消防產品認證證書。
功能:
★ 二總線,無極性。
★ DC24V,有極性。
★ 自身不占地址。
★ 每個 LD4800G-A 接口可以組連 1~10 只編碼型防爆感煙或感溫探測器或 1~10 只編碼型防爆手動火災報警按鈕或消火栓按鈕。
★ 二總線、電源 24V、輸出總線三方電氣隔離,抗干擾能力強,工作穩定。
★ 防爆探測器及防爆按鈕與 LD4800G-A 使用距離在 500 米以內。
主要技術指標:

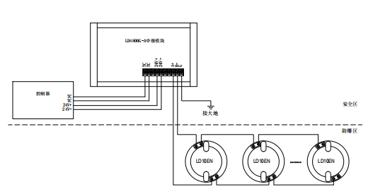
外形結構示意圖:

接線示意圖:

注意:最遠端防爆探測器及防爆手動火災報警按鈕與 LD4800G-A 使用距離不得超過 500 米。
安全柵使用注意事項:
線路檢測確認無誤后,再接入安全柵,防止因線路故障損壞安全柵。
產品放置于安全區使用,須可靠接地。



蘇公網安備32058102002170號
客服1